Contenido
La producción de motobloques Neva se estableció desde los años 90 en la ciudad de San Petersburgo. Ahora la técnica de esta marca ha ganado fama y tiene demanda en todas las repúblicas del espacio postsoviético. Entre la variedad de unidades presentada, el tractor de operador a pie Neva MB 2 es muy popular, pero hay otros modelos igualmente populares.
Conociendo la alineación
Los Motoblocks Neva se presentan en diferentes modificaciones, que difieren en configuración y características técnicas. Todos los modelos pueden trabajar con accesorios adicionales, lo que amplía significativamente su funcionalidad.
MB-compacto
El modelo MB-Compact es más un cultivador que un tractor a pie, aunque tiene una fuerza de tracción de 6 caballos. El peso unitario es de unos 70 kg. La técnica pertenece a la clase ligera y está destinada a procesar suelos no duros, henificación y otros trabajos agrícolas. El motocultivador está equipado con el motor de gasolina American Briggs & Stratton de 6 caballos de fuerza. El tanque de llenado está diseñado para tres litros de combustible. El cultivador tiene cuatro marchas hacia adelante y dos hacia atrás. La caja de cambios está encerrada en una carcasa de aluminio llena de aceite.
El motocultivador es capaz de procesar suelo de hasta 16 cm de profundidad con cortadores, mientras que el ancho de trabajo es de 65 a 100 cm. El modelo compacto se transporta fácilmente en un remolque de automóvil, no ocupa mucho espacio durante el almacenamiento y las ruedas se puede cambiar a cortadores rápidamente y sin ayuda.
MB-1
El conjunto completo del tractor de operador a pie Neva MB 1 se diferencia del modelo anterior en la transmisión. El motor se instala exactamente igual, con una capacidad de 6 litros. desde. Pero el reductor aquí es "Multi-Agro", gracias al cual ha aumentado la fuerza de tracción en el tractor de conductor a pie. La unidad cuenta con una maniobrabilidad mejorada en las curvas debido a la posibilidad de desconexión de par separada para las ruedas derecha e izquierda.
El modelo es capaz de procesar el suelo con cortadores a una profundidad de 20 cm. Al mismo tiempo, el ancho de trabajo ha aumentado y es de 86 a 127 cm. El peso de la unidad es de aproximadamente 75 kg.
MB-2
Este tractor de operador a pie Neva con motor del fabricante estadounidense Briggs & Stratton se caracteriza por una capacidad de 6,5 litros. desde. La caja de cambios de la unidad está equipada con una gama adicional de marchas bajas. Existe la posibilidad de apagar por separado el par de cada rueda.
El tractor de operador a pie pesa unos 100 kg. Los cortadores trabajan el suelo a una profundidad de 20 cm. El ancho de trabajo es de 86-170 cm. La unidad con 6 caballos en suelo ligero arrastra hasta 8 cortadores. En suelo arcilloso, el número de cortadores se reduce a 6 piezas.
MB-23B10
El motobloque pesado Neva MB 23 está equipado con un motor de gasolina Briggs & Stratton. La potencia del motor es de 10 CV. desde. La unidad está diseñada para cargas pesadas y es capaz de moler suelo virgen con cortadores. Un motobloque con 10 caballos puede procesar fácilmente incluso suelos arcillosos con 8 cortadores. El equipo está equipado con un tanque de combustible de 5 litros. Hay 4 marchas hacia adelante y dos hacia atrás. La profundidad de labranza con fresas es de hasta 20 cm y el ancho de trabajo es de 86-170 cm.
MB-23SD
El propietario del modelo MB-23SD estará satisfecho con la potencia de tracción de la unidad de 5 caballos de fuerza. Esta técnica está equipada con un motor diésel de la marca japonesa Robin SUBARU DY serie con una capacidad de 5,5 litros. con., así como una bomba de aceite. La cultivadora está diseñada para el procesamiento continuo de grandes áreas con suelos difíciles. La unidad pesa unos 115 kg.La profundidad de labranza con fresas es de hasta 20 cm y el ancho de trabajo es de 86-168 cm.
También hay una versión Neva Pro. Toda esta gama de motobloques está equipada con un faro, y el arranque manual del motor se reemplaza por un arranque eléctrico. Pero las opiniones de los propietarios dicen que no debería pagar de más por tales mejoras. Prácticamente no se necesita el faro y el motor se arranca fácilmente con el arrancador de retroceso.
El video demuestra el uso de un tractor de conductor a pie con fines económicos:
Motocultivadores Neva
Esta técnica ligera se puede llamar el hermano menor de los motobloques. Los cultivadores motorizados realizan las mismas funciones de procesamiento, pero solo en suelos ligeros. Los modelos más populares son MK-80, MK-100 y MK-200. Estos cultivadores utilizan un motor de gasolina. El modelo MK-80 está equipado con un motor japonés Subaru EY20 con una capacidad de 5 litros. desde. El modelo 100 tiene varias modificaciones:
- MK-100-02 - Motor Briggs & Stratton;
- MK-100-04 y MK-100-05 - Motor Honda GC;
- MK-100-07 - Motor Robin-Subaru;
- MK-100-09 - Motor Honda GX120.
Potencia del motor de 3,5 a 5 litros. desde.
El modelo MK-200-N5.0 está equipado con un motor Honda GX-160 de 5 hp. desde.
Puedes ver el trabajo en el video. motocultivador MK-100:
Conversión del tractor de operador a pie Neva en un minitractor multifuncional
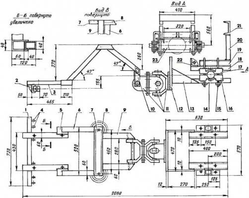
Muchos artesanos han aprendido a montar un minitractor con el tractor de operador a pie Neva para ampliar la funcionalidad del equipo. Cabe señalar de inmediato que una unidad potente es adecuada para estos fines, preferiblemente de 9 litros. desde. Antes de comenzar a trabajar, debe dibujar un diagrama cinemático del futuro producto casero. Le ayudará a tener una idea de lo que está a punto de hacer. En la foto se puede ver un ejemplo de un diagrama de minitractor.
Hacer un mini tractor comienza con un marco. Se puede soldar entero o roto. La segunda opción es más difícil, pero se beneficia de la agilidad. El marco está soldado del canal. Para el refuerzo, use un perfil, tuberías o esquinas. La construcción de una pieza es un rectángulo con una red para mayor rigidez. La fractura consta de dos medios marcos. Están conectados entre sí por una unidad móvil: una bisagra.
Todos los elementos del marco están conectados mediante soldadura. Los pañuelos de metal grueso se sueldan en uniones complejas. Se puede utilizar una conexión de perno adicional para reforzar el marco. Puede hacer una estructura de una pieza o una fractura de acuerdo con los dibujos propuestos.
Se coloca un motor en el marco terminado. Si está ubicado al frente, deje el ancho nativo de la distancia entre ejes del tractor de conductor a pie. Cuando el motor está montado en la parte trasera, la distancia entre ejes nativa se extiende.
Se requiere una columna de dirección para operar. Por lo general, se quita de un automóvil de pasajeros. El control hidráulico se puede encontrar en maquinaria agrícola fuera de servicio. Es más conveniente lidiar con él, especialmente si el marco del mini tractor está roto.
El asiento del conductor debe ser cómodo. También se retira del equipo antiguo. El asiento se fija al marco con un mecanismo de ajuste que le permite cambiar la altura y el ángulo de inclinación.
Las ruedas de un minitractor a menudo se colocan desde un automóvil de pasajeros, pero esta elección no siempre es adecuada. Aquí debe determinar correctamente el tamaño. Es óptimo cuando el diámetro de las ruedas delanteras es de 12 a 14 pulgadas y las ruedas traseras son de 18 pulgadas. Si las ruedas se seleccionan incorrectamente, el tractor se enterrará en el suelo o será difícil controlar la unidad.
El pedal de freno y embrague generalmente se conecta al bloque del motor mediante cables. La palanca de cambios debe estar cerca del asiento del conductor para que sea conveniente alcanzarla con las manos. Después de completar el montaje, el minitractor está en funcionamiento. Solo entonces se podrá cargar el producto casero.
El video muestra el trabajo de un minitractor convertido de un tractor a pie:
Testimonios
Y ahora echemos un vistazo a las reseñas de los usuarios de los tractores de conductor a pie Neva.










